服务热线
021-31262005


美国尼科NICO进口深井潜水电泵是电机与水泵直联一体潜入水中工作的提水机具,它适用于从深井提取地下水、也可用于河流、水库、水渠等提水工程:主要用于农田灌溉及高原山区的人畜用水,亦可供城市、工厂、铁路、矿山、工地供排水使用。
进口深井潜水电泵是美国尼科NICO领先的制泵技术生产的高性能耐磨型电泵,动力部份配用目前国际先进技术生产的水浸式不锈钢潜水电机,对水质绝对无污染,是当前国内外深井泵之精品。选用优质不锈钢外壳、轴芯、联轴器、入水座和泵头(或铜合金入水座、泵头),高强度抗耐磨新型复合高分子材料叶轮和不锈钢导流壳,全新"浮动式"结构叶轮在工作期间对电机无轴向压力。特别适用于工矿业、农业、建筑业、养殖业、食品饮料业及家庭式(或高层送水使用)。
公称通径:40-130mm
流量范围:5-200m3/h
扬程范围:15-380m
功率范围:1.5~18.5KW
转速范围:2900r/min
温度范围 :-20℃~120℃
工作压力:≤1.6Mpa
泵体材质:WCB、304、316、四氟
1、电机、水泵一体,潜入水中运行,安全可靠。
2、对井管、扬水管无特殊要求(即:钢管井、灰管井、土井等均可使用;在压力许可下、钢管、胶管、塑料管等均可作扬水管使用)。
3、安装、使用、维护方便简单,占地面积小、不需建造泵房。
4、结构简单、节省原材料。
1.进口深井潜水电泵电源要求:
(1)额定频率为50赫兹,电机端额定电压应保证为380+5%伏的三相交流电源(若用户电压为660伏时需特殊定货)。
(2)变压器负载功率不应超过其容量的75%。
(3)变压器距井较远时,应考虑输电线线压降,对功率大于45KW的电机,要求变压器到井口距离不超过20米,大于20米时,要求输电线规格比配电缆规格大两个等级,并考虑线压降。
2.水质要求:
(1)一般无腐蚀性清水。
(2)水中含砂量不大于0.01%(质量比)。
(3)酸碱度PH值在6.5-8.5范围内。
(4)水中氯离子含量不大于400毫克/升。
(5)硫化氢含量不大于1.5毫克/升。
(6)水温不高于20℃。
3.井筒要求:
正直、光滑、不得有凸起或井管错位现象,井内径不小于相应的机座号。
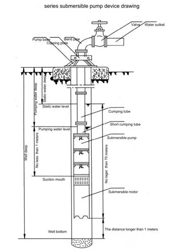
1.进口深井潜水电泵机组由:水泵、潜水电机(包括电缆)、输水管和控制开关四大部分组成。潜水泵为单吸多级立式离心泵:潜水电机为密闭充水湿式、立式三相鼠笼异歩电动机,电机与水泵通过爪式或中.键筒式联轴器直接;配备有不同规格的三芯电缆:起动设备为不同容量等级的空气开关和自耦减压起动器、输水管为不同直径的钢管制成,采用法兰联接,高扬程电泵釆用闸阀控制。
2.潜水泵每级导流壳中装有一个橡胶轴承;叶轮用锥形套固定在泵轴上:导流壳采用嫘纹或螺栓联成一体。
3.高扬程潜水泵上部装有止回阀,避免停机水锤造成机组破坏。
4.潜水电机轴上部装有迷宫式防砂器和两个反向装配的骨架油封,防止流砂进入电机。
5.潜水电机采用水润滑轴承,下部装有橡胶调压膜、调压弹簧,组成调压室,调节由于温度引起的压力变化;电机绕组采用聚乙烯绝缘,尼龙护套耐水电磁线,电缆联接方式按QJ型电缆接头工艺, 把接头绝缘脱去刮净漆层,分别接好,焊接牢固,用生橡胶绕-层。再用防水粘胶带缠2~3层,外面包上2?3层防水胶布或用水胶粘结包一层橡胶带(自行车里胎〉以防渗水。
6.电机密闭,采用止口螺牷,电缆出口加胶塾进行密封。
7.电机上端有一个注水孔,有一个放气孔,卜部打个放水孔。
8.电机下部装有上卜—止推轴承,止推轴承上有沟槽用干冷却,和它对磨的是不锈钢推力盘,承爱水泵的上厂轴向力。

| 流量(m3/h) | 扬程(m) | 电机功率(KW) | 额定电流A | 出水管直径 | 配套电缆规格 |
| 2 | 40 | 0.75 | 2.0 | 40 | 3×1.5+1×1 |
| 70 | 1.1 | 3.1 | 3×1.5+1×1 | ||
| 80 | 1.1 | 3.1 | 3×1.5+1×1 | ||
| 100 | 1.5 | 3.8 | 3×1.5+1×1 | ||
| 110 | 1.5 | 3.8 | 3×1.5+1×1 | ||
| 140 | 1.5 | 3.8 | 3×1.5+1×1 | ||
| 150 | 2.2 | 5.6 | 3×1.5+1×1 | ||
| 160 | 2.2 | 5.6 | 3×2.5+1×1.5 | ||
| 190 | 2.2 | 5.6 | 3×2.5+1×1.5 | ||
| 200 | 3.0 | 7.3 | 3×4+1×2.5 | ||
| 2.2 | 40 | 0.75 | 2.0 | 40 | 3×1.5+1×1 |
| 54 | 0.75 | 2.0 | 3×1.5+1×1 | ||
| 68 | 1.1 | 3.1 | 3×1.5+1×1 | ||
| 72 | 1.1 | 3.1 | 3×1.5+1×1 | ||
| 99 | 1.5 | 3.8 | 3×1.5+1×1 | ||
| 108 | 2.2 | 5.6 | 3×1.5+1×1 | ||
| 135 | 2.2 | 5.6 | 3×2.5+1×1.5 | ||
| 144 | 3.O | 7.3 | 3×4+1×2.5 | ||
| 170 | 3.0 | 7.3 | 3×4+1×2.5 | ||
| 230 | 4.0 | 10.26 | 3×4+1×2.5 | ||
| 5 | 24 | 0.75 | 2.0 | 40 | 3×1.5+1×1 |
| 36 | 1.1 | 3.1 | 3×1.5+1×1 | ||
| 48 | 1.5 | 3.8 | 3×1.5+1×1 | ||
| 64 | 2.2 | 5.6 | 3×1.5+1×1 | ||
| 72 | 2.2 | 5.6 | 3×1.5+1×1 | ||
| 88 | 3.0 | 7.3 | 3×2.5+1×1.5 | ||
| 96 | 3.0 | 7.3 | 3×2.5+1×1.5 | ||
| 108 | 3.0 | 7.3 | 3×4+1×2.5 | ||
| 128 | 4.0 | 10.26 | 3×4+1×2.5 | ||
| 164 | 5.5 | 13.74 | 3×4+1×2.5 | ||
| 220 | 7.5 | 18.5 | 3×6+1×4 |
| 流量(m3/h) | 扬程 (m) | 电机功率(KW) | 额定电流(A) | 出水管直径 mm | 配套电缆规格 |
| 8 | 15 | 0.75 | 2.0 | 50 | 3×1.5+1×1 |
| 20 | 1.1 | 3.1 | 3×1.5+1×1 | ||
| 30 | 1.5 | 3.8 | 3×1.5+1×1 | ||
| 40 | 99 | 5.6 | 3×1.5+1×1 | ||
| 50 | 3.0 | 7.3 | 3×2.5+1×1.5 | ||
| 60 | 3.O | 7.3 | 3×2.5+1×1.5 | ||
| 70 | 3.0 | 7.3 | 3×2.5+1×1.5 | ||
| 85 | 4.0 | 10.26 | 3×2.5+1×1.5 | ||
| 95 | 5.5 | 13.74 | 3×4+1×2.5 | ||
| 100 | 5.5 | 13.74 | 3×4+1×2.5 | ||
| 110 | 5.5 | 13.74 | 3×4+1×2.5 | ||
| 135 | 7.5 | 18.5 | 3×4+1×2.5 | ||
| 150 | 7.5 | 18.5 | 3×4+1×2.5 | ||
| 10 | 48 | 2.2 | 5.6 | 50 | 3×1.5+1×1 |
| 60 | 3.0 | 7.3 | 3×2.5+1×1.5 | ||
| 80 | 4.0 | 10.26 | 3×2.5+1×1.5 | ||
| 108 | 5.5 | 13.74 | 3×4+1×2.5 | ||
| 130 | 7.5 | 18.5 | 3×4+1×2.5 | ||
| 15 | 34 | 3.O | 7.3 | 50 | 3×2.5+1×1.5 |
| 52 | 4.0 | 10.26 | 3×2.5+1×1.5 | ||
| 58 | 5.5 | 13.74 | 3×4+1×2.5 | ||
| 82 | 7.5 | 18.5 | 3×4+1×2.5 | ||
| 5 | 85 | 3 | 7.9 | 50 | 3×4 |
| 100 | 3 | 7.9 | 3×4 | ||
| 150 | 4 | 10.26 | 3×4 | ||
| 200 | 5.5 | 13.74 | 3×6 | ||
| 250 | 7.5 | 18.5 | 3×6 | ||
| 300 | 9.2 | 22.12 | 3×10 | ||
| 10 | 50 | 3 | 7.9 | 3×4 | |
| 78 | 4 | 10.26 | 3×4 |
| 流量(m3/h) | 扬程(m) | 电机功率(KW) | 额定电流(A) | 出水管直径 mm | 配套电缆规格 |
| 10 | 100 | 5.5 | 13.74 | 50 | 3×4 |
| 128 | 7.5 | 18.5 | 3×6 | ||
| 150 | 7.5 | 18.5 | 3×6 | ||
| 178 | 9.2 | 22.12 | 3×6 | ||
| 200 | 11 | 26.28 | 3×10 | ||
| 250 | 13 | 30.87 | 3×10 | ||
| 300 | 15 | 35.62 | 3×16 | ||
| 20 | 26 | 3 | 7.9 | 3×4 | |
| 33 | 3 | 7.9 | 3×4 | ||
| 39 | 4 | 10.26 | 3×4 | ||
| 46 | 5.5 | 13.74 | 3×4 | ||
| 52 | 5.5 | 13.74 | 3×4 | ||
| 59 | 5.5 | 13.74 | 3×4 | ||
| 65 | 7.5 | 18.5 | 3×4 | ||
| 72 | 7.5 | 18.5 | 3×4 | ||
| 78 | 7.5 | 18.5 | 3×6 | ||
| 85 | 9.2 | 22.12 | 3×6 | ||
| 91 | 9.2 | 22.12 | 3×6 | ||
| 98 | 9.2 | 22.12 | 3×6 | ||
| 104 | 11 | 26.28 | 3×6 | ||
| 111 | 11 | 26.28 | 3×6 | ||
| 117 | 13 | 30.87 | 3×6 | ||
| 124 | 13 | 30.87 | 3×6 | ||
| 130 | 13 | 30.87 | 3×6 | ||
| 137 | 15 | 35.62 | 3×6 | ||
| 143 | 15 | 35.62 | 3×6 | ||
| 150 | 15 | 35.62 | 3×6 | ||
| 156 | 15 | 35.62 | 3×10 | ||
| 163 | 15 | 35.62 | 3×10 | ||
| 25 | 24 | 3 | 7.9 | 65 | 3×4 |
| 32 | 4 | 10.3 | 3×4 |
| 流量(m3/h) | 扬程 (m) | 电机功率(KW) | 额定电流(A) | 出水管直径 mm | 配套电缆规格 |
| 25 | 40 | 5.5 | 13.7 | 65 | 3×4 |
| 48 | 5.5 | 13.7 | 3×4 | ||
| 56 | 7.5 | 18.5 | 3×4 | ||
| 64 | 7.5 | 18.5 | 3×4 | ||
| 72 | 9.2 | 18.5 | 3×6 | ||
| 80 | 9.2 | 22.1 | 3×6 | ||
| 88 | 11 | 26.3 | 3×6 | ||
| 96 | 11 | 26.3 | 3×6 | ||
| 104 | 13 | 30.9 | 3×6 | ||
| 112 | 13 | 30.9 | 3×6 | ||
| 120 | 15 | 35.6 | 3×6 | ||
| 128 | 15 | 35.6 | 3×6 | ||
| 136 | 18.5 | 44.0 | 3×10 | ||
| 144 | 18.5 | 44.0 | 3×10 | ||
| 152 | 18.5 | 44.0 | 3×10 | ||
| 32 | 18 | 3 | 7.9 | 65 | 3×4 |
| 24 | 4 | 10.26 | 3×4 | ||
| 30 | 5.5 | 13.74 | 3×4 | ||
| 36 | 5.5 | 13.74 | 3×4 | ||
| 42 | 7.5 | 18.5 | 3×6 | ||
| 54 | 9.2 | 22.12 | 3×6 | ||
| 66 | 11 | 26.28 | 3×6 | ||
| 72 | 13 | 30.87 | 3×6 | ||
| 84 | 13 | 30.87 | 3×6 | ||
| 90 | 15 | 35.62 | 3×6 | ||
| 96 | 15 | 35.62 | 3×6 | ||
| 108 | 18.5 | 44.0 | 3×10 | ||
| 50 | 6 | 3 | 7.9 | 80 | 3×4 |
| 12 | 4 | 10.26 | 3×4 | ||
| 18 | 5.5 | 13.74 | 3×4 | ||
| 24 | 7.5 | 18.5 | 3×6 | ||
| 30 | 9.2 | 22.12 | 3×6 |
| 流量(m3/h) | 扬程 (m) | 电机功率(KW) | 额定电流(A) | 出水管直径 mm | 配套电缆规格 |
| 50 | 36 | 9.2 | 22.12 | 80 | 3×6 |
| 42 | 11 | 26.28 | 3×6 | ||
| 48 | 13 | 30.87 | 3×6 | ||
| 54 | 15 | 35.62 | 3×6 | ||
| 60 | 18.5 | 44.0 | 3×6 | ||
| 66 | 18.5 | 44.0 | 3×6 | ||
| 72 | 18.5 | 44.0 | 3×10 |
| 20 | 40 | 4 | 10.1 | 50 | 3×4 |
| 54 | 5.5 | 13.6 | 3×4 | ||
| 67 | 7.5 | 18 | 3×4 | ||
| 81 | 7.5 | 18 | 3×4 | ||
| 93 | Q9 | 21.7 | 3×6 | ||
| 108 | 11 | 25.8 | 3×6 | ||
| 121 | 13 | 29.8 | 3×6 |
| 流量(m3/h) | 扬程 (m) | 电机功率(KW) | 额定电流(A) | 出水管直径 mm | 配套电缆规格 |
| 20 | 133 | 15 | 33.9 | 50 | 3×6 |
| 148 | 15 | 33.9 | 3×6 | ||
| 175 | 18.5 | 41.6 | 3×10 | ||
| 202 | 22 | 48.2 | 3×16 | ||
| 243 | 25 | 54.5 | 65 | 3×16 | |
| 270 | 30 | 65.4 | 3×25 | ||
| 297 | 30 | 65.4 | 3×25 | ||
| 338 | 37 | 79.7 | 3×25 | ||
| 350 | 37 | 79.7 | 3×35 | ||
| 363 | 37 | 79.7 | 3×35 | ||
| 400 | 45 | 96.9 | 3×50 | ||
| 450 | 45 | 96.9 | 3×50 | ||
| 32 | 26 | 4 | 10.1 | 65 | 3×4 |
| 39 | 5.5 | 13.6 | 3×4 | ||
| 52 | 7.5 | 18 | 3×4 | ||
| 65 | 11 | 25.8 | 3×6 | ||
| 78 | 11 | 25.8 | 3×6 | ||
| 91 | 13 | 29.8 | 3×6 | ||
| 104 | 15 | 33.9 | 3×6 | ||
| 130 | 18.5 | 41.6 | 3×10 | ||
| 156 | 25 | 54.5 | 3×16 | ||
| 195 | 30 | 65.4 | 3×16 | ||
| 234 | 37 | 79.7 | 3×25 | ||
| 247 | 37 | 79.7 | 3×25 | ||
| 260 | 45 | 96.9 | 3×25 | ||
| 286 | 45G | 96.9 | 3×35 | ||
| 40 | 26 | 5.5 | 13.6 | 3×4 | |
| 39 | 7.5 | 18 | 3×4 | ||
| 52 | q9 | 21.7 | 3×6 | ||
| 65 | 11 | 25.8 | 3×6 | ||
| 78 | 15 | 33.9 | 3×6 | ||
| 104 | 18.5 | 41.6 | 3×10 | ||
| 117 | 22 | 48.2 | 3×10 | ||
| 143 | 25 | 54.5 | 3×10 |
| 流量(m3/h) | 扬程(m) | 电机功率(KW) | 额定电流(A) | 出水管直径 mm | 配套电缆规格 |
| 40 | 169 | 30 | 65.4 | 65 | 3×16 |
| 182 | 37 | 79.7 | 3×16 | ||
| 208 | 37G | 79.7 | 3×25 | ||
| 234 | 45G | 96.9 | 3×25 | ||
| 247 | 45G | 96.9 | 3×35 | ||
| 50 | 13 | 4 | 10.1 | 80 | 3×4 |
| 26 | 5.5 | 13.6 | 3×4 | ||
| 39 | 9.2 | 21.7 | 3×4 | ||
| 52 | 11 | 25.8 | 3×6 | ||
| 65 | 15 | 33.9 | 3×6 | ||
| 78 | 18.5 | 41.6 | 3×6 | ||
| 91 | 22 | 48.2 | 3×10 | ||
| 104 | 25 | 54.5 | 3×10 | ||
| 117 | 30 | 65.4 | 3×10 | ||
| 130 | 30 | 65.4 | 3×16 | ||
| 156 | 37 | 79.7 | 3×16 | ||
| 182 | 45G | 96.9 | 3×25 | ||
| 195 | 45G | 96.9 | 3×25 | ||
| 63 | 12 | 4 | 10.1 | 80 | 3×4 |
| 24 | 7.5 | 18 | 3×4 | ||
| 36 | 11 | 25.8 | 3×6 | ||
| 48 | 15 | 33.9 | 3×6 | ||
| 60 | 18.5 | 41.6 | 3×10 | ||
| 72 | 99 | 48.2 | 3×10 | ||
| 84 | 9氏 | 54.5 | 3×10 | ||
| 96 | 30 | 65.4 | 3×16 | ||
| 108 | 30 | 65.4 | 3×16 | ||
| 120 | 37 | 79.7 | 3×25 | ||
| 144 | 45 | 96.9 | 3×25 | ||
| 80 | 11 | 4 | 10.1 | 100 | 3×4 |
| 22- | 7.5 | 18 | 3×4 | ||
| 33 | 11 | 25.8 | 3×6 | ||
| 44 | 15 | 33.9 | 3×6 | ||
| 55 | 18.5 | 41.6 | 3×10 |
| 流量(m3/h) | 扬程(m) | 电机功率(KW) | 额定电流(A) | 出水管直径 mm | 配套电缆规格 |
| 80 | 66 | 22 | 48.2 | 100 | 3×10 |
| 77 | 30 | 65.4 | 3×16 | ||
| 88 | 37 | 79.7 | 3×16 | ||
| 99 | 37 | 79.7 | 3×16 | ||
| 121 | 45 | 96.9 | 3×25 | ||
| 32 | 138 | 22 | 47.9 | 65 | 3×10 |
| 161 | 25 | 53.8 | 3×16 | ||
| 184 | 30 | 64.2 | 3×16 | ||
| 207 | 37 | 77.8 | 3×16 | ||
| 230 | 37 | 77.8 | 3×25 | ||
| 253 | 45 | 94.1 | 3×25 | ||
| 276 | 45 | 94.1 | 3×25 | ||
| 300 | 55G | 114.3 | 80 | 3×35 | |
| 322 | 55G | 114.3 | 3×35 | ||
| 345 | 63G | 130.9 | 3×50 | ||
| 368 | 63G | 130.9 | 3×50 | ||
| 391 | 63G | 130.9 | 3×70 | ||
| 414 | 75G | 152.3 | 3×70 | ||
| 437 | 75G | 152.3 | 3×70 | ||
| 460 | 75G | 152.3 | 3×70 | ||
| 483 | 90G | 182.8 | 3×95 | ||
| 506 | 90G | 182.8 | 3×95 | ||
| 529 | 90G | 182.8 | 3×95 | ||
| 552 | 90G | 182.8 | 3×95 | ||
| 575 | 100G | 203.1 | 3×95 | ||
| 598 | 100G | 203.1 | 3×95 | ||
| 50 | 20 | 5.5 | 13.6 | 65 | 3×4 |
| 40 | 9.2 | 21.7 | 3×4 | ||
| 60 | 13 | 29.8 | 3×6 | ||
| 80 | 18.5 | 41.6 | 3×10 | ||
| 100 | 22 | 47.9 | 80 | 3×10 | |
| 120 | 25 | 53.8 | 3×16 | ||
| 140 | 37 | 77.8 | 3×16 |
| 流量(m3/h) | 扬程(m) | 电机功率(KW) | 额定电流(A) | 出水管直径 mm | 配套电缆规格 |
| 160 | 37 | 77.8 | 80 | 3×16 | |
| 180 | 45 | 94.1 | 3×25 | ||
| 200 | 45 | 94.1 | 3×25 | ||
| 220 | 55G | 114.3 | 3×35 | ||
| 240 | 55G | 114.3 | 100 | 3×50 | |
| 260 | 63G | 130.9 | 3×50 | ||
| 280 | 63G | 130.9 | 3×50 | ||
| 300 | 63G | 130.9 | 3×50 | ||
| 50 | 320 | 75G | 152.3 | 3×70 | |
| 340 | 90G | 182.8 | 3×70 | ||
| 360 | 90G | 182.8 | 3×70 | ||
| 380 | 1OOG | 203.1 | 3×95 | ||
| 400 | 100G | 203.1 | 3×95 | ||
| 420 | 110G | 223.4 | 3×95 | ||
| 440 | 110G | 223.4 | 3×95 | ||
| 460 | 110G | 223.4 | 3×95 | ||
| 480 | 110G | 223.4 | 3-2×70 | ||
| 500 | 110G | 223.4 | 3-2×70 | ||
| 80 | 20 | 7.5 | 18 | 3×4 | |
| 40 | 15 | 33.9 | 3×6 | ||
| 60 | 22 | 47.9 | 3×10 | ||
| 80 | 30 | 64.2 | 3×16 | ||
| 100 | 37 | 77.8 | 3×25 | ||
| 120 | 45 | 94.1 | 3×25 | ||
| 140 | 55 | 114.3 | 3×25 | ||
| 160 | 55 | 114.3 | 3×25 | ||
| 180 | 63 | 130.9 | 3×35 | ||
| 200 | 75 | 152.3 | 3×50 | ||
| 220 | 90G | 182.8 | 3×70 | ||
| 240 | 90G | 182.8 | 3×70 | ||
| 260 | 90G | 182.8 | 3×70 |
| 流量(m3/h) | 扬程(m) | 电机功率(KW) | 额定电流(A) | 出水管直径 mm | 配套电缆规格 |
| 80 | 280 | 100G | 203.1 | 100 | 3×95 |
| 300 | 110G | 223.4 | 3×95 | ||
| 320 | 110G | 223.4 | 3×95 | ||
| 100 | 18 | 7.5 | 18 | 3×4 | |
| 36 | 15 | 33.9 | 3×6 | ||
| 54 | 25 | 53.8 | 3×16 | ||
| 72 | 30 | 64.2 | 3×16 | ||
| 108 | 45 | 94.1 | 3×25 | ||
| 126 | 55 | 114.3 | 3×25 | ||
| 144 | 63 | 130.9 | 3×35 | ||
| 162 | 75 | 152.3 | 3×35 | ||
| 198 | 90G | 182.8 | 3×50 | ||
| 216 | 100G | 203.1 | 3×70 | ||
| 234 | 110G | 223.4 | 3×95 | ||
| 252 | 110G | 233.4 | 3×95 | ||
| 125 | 16 | 9.2 | 21.7 | 125 | 3×4 |
| 32 | 18.5 | 41.6 | 3×6 | ||
| 48 | 25 | 53.8 | 3×50 | ||
| 64 | 37 | 77.8 | 3×16 | ||
| 80 | 45 | 94.1 | 3×16 | ||
| 96 | 55 | 114.3 | 3×25 | ||
| 112 | 63 | 130.9 | 3×35 | ||
| 128 | 75 | 152.3 | 3×35 | ||
| 144 | 90G | 182.8 | 3×35 | ||
| 160 | 90G | 182.8 | 3×35 | ||
| 176 | 100G | 203.1 | 3×50 | ||
| 192 | 110G | 223.4 | 3×50 | ||
| 208 | 110G | 223.4 | 3×70 | ||
| 140 | 15 | 9.2 | 21.7 | 3×6 | |
| 30 | 18.5 | 41.6 | 3×6 | ||
| 45 | 30 | 64.2 | 3×16 |
| 流量(m3/h) | 扬程(m) | 电机功率(KW) | 额定电流(A) | 出水管直径 mm | 配套电缆规格 |
| 140 | 60 | 37 | 77.8 | 125 | 3×16 |
| 75 | 45 | 94.1 | 3×16 | ||
| 90 | 55 | 114.3 | 3×25 | ||
| 105 | 63 | 130.9 | 3×35 | ||
| 120 | 75 | 152.3 | 3×35 | ||
| 150 | 90G | 182.8 | 3×35 | ||
| 165 | 100G | 203.1 | 3×50 | ||
| 180 | 110G | 223.4 | 3×70 | ||
| 160 | 15 | 11 | 25.8 | 3×6 | |
| 30 | 22 | 47.9 | 3×16 | ||
| 45 | 37 | 77.8 | 3×16 | ||
| 60 | 45 | 94.1 | 3×25 | ||
| 75 | 55 | 114.3 | 3×25 | ||
| 90 | 63 | .130.9 | 3×35 | ||
| 105 | 75 | 152.3 | 3×35 | ||
| 120 | 90 | 182.8 | 3×35 | ||
| 135 | 90G | 182.8 | 3×35 | ||
| 150 | 100G | 203.1 | 3×50 | ||
| 200 | 20 | 18.5 | 41.6 | 125 | 3×6 |
| 40 | 37 | 77.8 | 3×16 | ||
| 60 | 55 | 114.3 | 3×25 | ||
| 80 | 75 | 152.3 | 3×35 | ||
| 100 | 90G | 182.8 | 3×50 | ||
| 120 | 110G | 220.8 | 3×50 | ||
| 140 | 125G | 249.5 | 3×70 | ||
| 160 | 140G | 277.8 | 3×70 | ||
| 230 | 20 | 22 | 47.9 | 150 | 3×6 |
| 40 | 45 | 94.1 | 3×16 | ||
| 60 | 75 | 154 | 3×25 | ||
| 80 | 90G | 183.8 | 3×35 | ||
| 100 | 90G | 183.8 | 3×50 |
| 流量(m3/h) | 扬程(m) | 电机功率(KW) | 额定电流(A) | 出水管直径 mm | 配套电缆规格 |
| 250 | 15 | 18.5 | 41.6 | 150 | 3×10 |
| 30 | 37 | 77.8 | 3×16 | ||
| 24 | 30 | 64.2 | 3×16 | ||
| 48 | 55 | 114.3 | 3×25 | ||
| 72 | 90G | 183.8 | 3×35 | ||
| 320 | 28 | 45 | 94.1 | 200 | 3×16 |
| 56 | 75 | 152.3 | 3×35 | ||
| 84 | 125G | 249.5 | 3×50 | ||
| 250 | 25 | 30 | 64.2 | 150 | 3×25 |
| 50 | 63 | 130.9 | 3×35 | ||
| 75 | 90G | 182.8 | 3×50 | ||
| 100 | 125G | 249.5 | 3×50 | ||
| 320 | 30 | 45 | 94.1 | 200 | 3×16 |
| 60 | 90G | 182.8 | 3×50 | ||
| 90 | 145 | 277.8 | 3×50 | ||
| 20 | 30 | 64.2 | 3×16 | ||
| 40 | 63 | 130.9 | 3×35 | ||
| 500 | 20 | 45 | 94.1 | 3×25 | |
| 40 | 90G | 182.8 | 3×50 |
| 进口深井潜水电泵故障 | 进口深井潜水电泵故障原因 | 进口深井潜水电泵故障消除方法 |
| 一、泵不吸水,压力表及真空表的指针剧烈跳动。 | 1.注入的水不够; 2.管路或仪表漏气。 | 1.再往泵内注水; 2.拧紧堵塞漏气处。 |
| 二、泵不吸水,真空表显示高度 真空。 | 1、底阀没打开或已淤塞; 2、吸水管路的阻力太大; 3、吸水高度太高。 | 1、校正或更換底阀; 2、清洗或更換吸水管路; 3、降低吸水高度。 |
| 三、泵不出水压力表显示有压力。 | 1、出水管路阻力太大; 2、旋转方向不对; 3、叶轮堵塞; 4、转速不够。 | 1、检査或缩短出水管路; 2、纠正电动机的旋转方向; 3、清洗叶轮; 4、提高转速。 |
| 四、流量不足或扬程太低。 | 1、叶轮或逬出水管路阻塞; 2、双吸密封环磨损过多,或叶轮损坏; 3、转速低于规定值。 | 1、清洗叶轮或管路; 2、更換损坏的另件; 3、调正至额定转速。 |
| 五、泵消耗的功率过大。 | 1、填料压得太紧; 2、叶轮与双吸密封坏磨擦; 3、流量过大。 | 1、拧松填料压盖; 2、检查原因,消除机械磨擦; 3、调节出水闸阀,使之在规定的范围内运转。 |
| 六、泵内部声音反常,泵不上水。 | 1、吸水管阻力过大; 2、吸水高度过高: 3、吸水处有空气吸入; 4、所吸送液体溫度过高; 5、流量过大而发生汽蚀现象。 | 1、清理吸水管及底阀; 2、降低吸水高度; 3、检杳底阀;降低吸水高度, 堵塞漏气处; 5、降低液体温度;调节出水闸阀,使之在规定的性能范围内运转。 |
| 七、泵不正常振动。 | 1、泵发生汽蚀; 2.叶轮不平衝; 3、泵轴与电动机轴不同心; 4、底脚螺钉松动。 | 1、调节出水闸阀,使之在规定的性能范围内运转; 2、叶轮校正靜平衡: 3、校正泵轴与电动机轴的同轴度; 4、拧紧底脚螺钉。 |
| 八、轴承过热。 | 1、轴承内没有油; 2、泵轴与电机轴不在同一中心线上。 | 1、检査并溝洗轴承体,加润滑油; 2.校正两轴的同轴度使在同一中心线上。 |